尾礦生產硅微粉的方法

尾礦生產硅微粉設備
石英尾砂由于其雜質多、鐵含量高、粒度偏細等原因,國內石英砂生產企業大多未對其進行有效的綜合利用,處理方式主要是自然堆放或者回填,少部分低價賣給建材公司,造成資源的大量浪費,帶有藥劑的浮選尾砂還會帶來水體環境污染。如何對石英尾砂進行深加工滿足更多行業要求、高效利用石英尾砂是行業內亟需解決的問題。石英尾砂的化學成分主要是二氧化硅,雜質主要是長石、粘土、云母、鐵礦物等,只要合理開發、科學利用,就可以消除污染、變廢為寶。今天為您介紹一種尾礦生產硅微粉的方法。
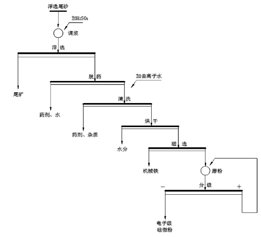
硅微粉是由天然石英(SiO2)或熔融石英(天然石英經高溫熔融、冷卻后的非晶態SiO2)經破碎、磨粉、浮選、酸洗提純、高純水處理等多道工藝加工而成的微粉。可分為普通、電工級、電子級、熔融石英、超細、納米等不同類型。利用石英尾礦制備電子級硅微粉,是將石英浮選尾礦經調漿、浮選、脫藥、清洗、烘干、磨粉、分級工藝的聯合、改進和優化來制備電子級硅微粉。尾礦生產硅微粉工藝流程圖如下:

尾礦生產硅微粉
具體步驟如下:
(1)調漿:以天然脈石英浮選尾砂為原料,以浮選循環水調節成礦漿,礦漿濃度控制在40~60% ,添加H2SO4,調節礦漿pH值至2~3;
(2)浮選:調漿后的礦漿導入浮選機進行浮選,使用浮選循環水調節浮選濃度,浮選濃度控制在20~30%,獲得浮選精砂;
(3)脫藥-清洗:將浮選精砂依次導入螺旋洗砂機和高頻脫水篩,脫除石英精砂表面藥劑,再將浮選精砂導入串聯式的擦洗機中,逐次采用清水、去離子水清洗得石英砂精砂;
(4)烘干:將清洗脫水濃縮后的石英砂精砂進行烘干,控制石英砂精砂水分在0.1%以下;
(5)磁選:對烘干后的石英砂精砂進行磁選,去除烘干和倒運過程中的機械鐵,降低,磁性物含量,磁選場強大于0.8T;
(6)磨粉:將磁選后的石英砂精砂導入磨粉機進行磨粉分級,控制中位粒徑D在8~10um,制備出電子級硅微粉
尾礦生產硅微粉為石英尾砂的高值化利用提供了一種方法。桂林鴻程作為石英砂磨粉機生產廠家,我們生產的石英砂磨粉機為硅微粉生產提供了良好的設備助力,如果您有需求,歡迎給我們來電了解設備詳情,聯系電話:18878317066 蔣工。